97干在线视频,91免费视频污,国产在线精品91

  • 華普
  • 3
  • 華普干燥
產品展示產品展示

公司專業解決各類干燥難題,專業加工各類干燥設備。

  • 干燥機設備
  • 焙燒設備
  • 新能源,新材料行業
  • 催化劑行業
  • 污泥行業
  • 氟化工行業
  • 配套設備
  • 更多>>
    • DW系列帶式干燥機
    • HYG系列回轉圓筒干燥機
    • XSG旋轉閃蒸干燥機
    • LPG離心噴霧干燥機組
    • ZLG振動流化床
    • WL系列網帶式焙燒爐
    • HL回轉焙燒爐
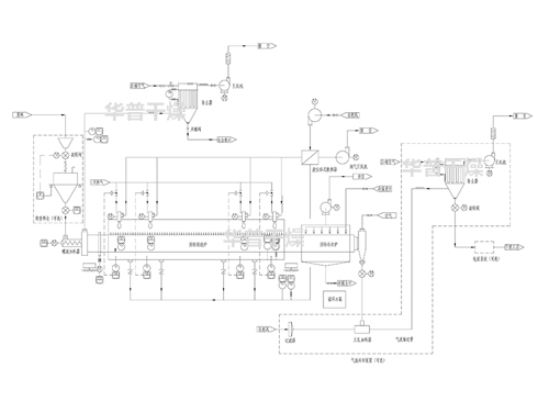
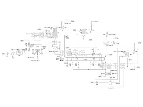
    • 回轉焙燒爐系統+回轉冷卻爐系統+冷卻或輸送系統
    • 閃蒸干燥系統+回轉焙燒爐系統+冷卻輸送系統
    • 自動制漿+催化劑載體自動涂覆+預干燥+高溫帶式焙燒爐
    • 成型機+低溫帶式干燥機+高溫帶式焙燒爐
    • 噴霧干燥系統+回轉焙燒爐系統+冷卻輸送系統
    • 閃蒸干燥系統+回轉焙燒爐系統+冷卻輸送系統
    • 空心槳葉干燥機
    • 臥式圓盤干燥機
    • PVDF旋轉閃蒸干燥機
    • PTFE烘箱
    • F46專用氣流干燥機
    • 氟橡膠專用烘箱
    • MC布袋除塵器
    • SRZ型與SRL型散熱器
    • JRFY系列燃油(氣)熱風爐
    • JRF 系列熱風爐
    關于我們關于我們

    專注于干燥及焙燒設備設計、制造、研發為一體的高新技術企業。

    上一個
    • 加工中心
    • 加工中心
    • 加工中心
    • 加工中心
    • 加工中心4
    • 加工中心3
    • 加工中心2
    下一個
    新聞中心新聞中心

    實時關注行業動態,與華普干燥一同與時俱進!

    4條磷酸鐵干燥焙燒生產線加工制造中

    4條磷酸鐵干燥焙燒生產線加工制造中

    磷酸鐵干燥焙燒生產線

     
    在線咨詢
    咨詢熱線
    13914326166
    微信掃一掃
    长治县 中宁县 莱西市 阳城县 西畴县 广平县
    石楼县 句容市 叙永县 锦屏县 广安市 龙游县
    昆明市 张家港市 顺义区 东兰县 长岭县 榆中县
    泛站蜘蛛池模板: 永仁县| 鄂尔多斯市| 霞浦县| 朝阳区| 寻甸| 延寿县| 鹤壁市| 荣昌县| 永登县| 黄大仙区| 湘西| 高邮市| 杭州市| 洛阳市| 甘孜| 定陶县| 封丘县| 贵州省| 仁怀市| 乃东县| 三穗县| 边坝县| 肇源县| 呼玛县| 犍为县| 西林县| 太湖县| 阿尔山市| 绵阳市| 克山县| 陇南市| 双桥区| 阜康市| 哈尔滨市| 岳西县| 西宁市| 达拉特旗| 宣城市| 龙陵县| 蒲城县| 东兴市|